作者: 来源: 日期:2018-07-06 浏览:49次
电位差计法
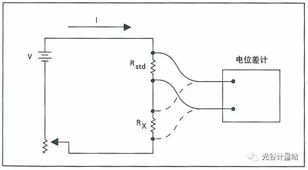
图1中,未知电阻Rx和电阻标准Rstd相串联,由电压源V给出电流I。
图1 电位差计法
用一个不会吸收很大电流的电位差计或者其它恰当的仪器,如数字电压表,来测量未知电阻和标准电阻上的压降。未知电阻器的电阻数值可以由已知电阻标准的数值确定如下:
式中:
Rx ——未知电阻器的电阻数值;
Rstd ——标准电阻器的电阻数值;
Sx ——电位差计对Rx两端的电压降的设置值;
Sstd——电位差计对Rstd两端的电压降的设置值。
在这里,基本的要求是,在测量期间流经两个电阻器的电流保持恒定。该电流的任何变化都会以相同的百分数反映为相应的测量误差。如果该电流源确实发生变化,并且具有随机性的本质,那么进行多次重复的测量,并对结果进行平均,就可以提高测量的准确度。
即使该电流发生变化,如果此电流随时问的变化是线性的,那么也可以进行准确的测量。其方法是把原来进行两次测量改为按Vstd,Vx,Vstd的顺序进行三次测量。对两次Vstd的测量结果取平均值,就可以大大地消除电流变化的影响。
测量误差的另一个来源是测量电路中的热电动势。通过反转电流源的极性,并重复进行测量,可以大大地消除这种不希望的热电动势的影响。这时,两次测量结果的平均值就是正确的数值。
注意,采用这种电阻测量的方法时,往往使用高准确度的数字多用表。因为使用这种数字多用表,能够比较容易地在短时间内进行很多次的测量,并计算出测量结果的平均值。
在福禄克公司,我们在比较1 Ω的电阻标准时,获得了±0.25ppm的不确定度。在1 Ω到10 kΩ的范围内进行电阻测量时,我们喜欢使用这种方法。
电桥法
从前,用电位差计法进行电阻测量时,要在测量时期内保持测试电流恒定是很困难的。因此,人们就研究出了电桥法。使用这种方法时,电流的变化不影响电桥的平衡。
下一回,我们将介绍惠斯登 (Wheatstone)电桥、开尔文(Kelvin)双电桥以及通用比率设置技术。现在,自动化的电桥(包括其相关的概念)正在取代早期的手动的电阻测量设备。


Email:ovmc@ggjlz.com,yuyan@ggjlz.com 地址:东湖新技术开发区高新五路80号 邮编:430205 技术支持:金百瑞
©2017武汉光谷长盈通计量有限公司 ALL RIGHT RESERVED鄂ICP备17005403号-1 鄂公网安备 42011102002761号